B-SJT-GSM控制水塔自动上水控制器

B-SJT-GSM控制水塔自动上水控制器
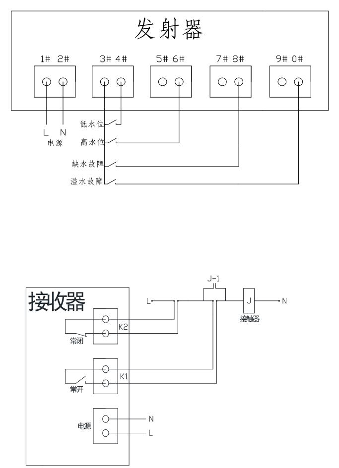
GSM无线水塔全自动上水控制器是通过GSM无线移动电话网络实现信号传输的,由安装在水塔上的水位信号发射器与安装在泵房的接收控制器两部分组成,水塔内的液位浮球开关根据水塔水位将开泵和停泵的2个信号提供给发射端,经GSM无线传输远距离泵房的接收控制器,泵房的接收控制器收到信号后由2个继电器输出开关量信号,用以控制水泵的交流接触器的启动停止,达到远程无线自动控制水塔上水控制,该系统具有溢水报警功能,一旦发生接收信号故障,发生溢水,发射端会发送溢水信号到操作人员手机APP上,该系统主要用于远距离水塔、水箱供水,水塔与水泵距离远,采用有线难以控制的工业现场。
功能简介:
发射端接收水塔内的上下水位开关信号,下水位信号接通后即通过短信发送开泵号,上水位信号接通后即通过短信发送关泵信号。
信号传送:发射端能把每次的开泵和关泵信号以短信的形式发送给接收器,同时也可以发送给操作人员的终端设备上(该号码可自行修改),使操作人员随时观察记录系统运行状况。
手动控制:如果需要人为手动控制水泵的启动及关闭,那可以使用手机给接收器内的号码发送短信:“启动水泵”或“关闭水泵”。
技术指标:
工作电压:发射器:□220VAC □380VAC
接收器:□220VAC □380VAC
控制距离:只要有移动电话网络信号的区域
输入方式:低水位和高水位2个液位开关的开关量信号输入及溢水液位开关量信号
输出方式:2个继电器干接点输出
接点容量:输出继电器接点容量10A/28VDC 8A/250VAC
外形尺寸:135×200×60毫米,防水塑料外壳
注意事项:
控制器支持GSM900/GSM1800S双频SIM卡,联通移动均可,并保证该卡有余额除短信发送的费用外,无其他费用。
使用方法:
1.系统的正常工作需要发射器向接收器发送短信息,所以用户必须要把接收器内的电话号码设置到发射器的存储器里,这样发射器才能向接收器的发送短信息
2.首先将SIM卡(必须是GSM-SIM卡)装入发射器及接收器的卡槽内
3.给控制器通电(注意必需先放卡后通电),等待10秒钟左右开机完成)
4.用其他的移动终端给发射器的电话卡号码发送短信,设置系统的接收号码,短信内容为:短信改写1139########,(139########为接收器内的卡号)
5.如需要随时接收终端,可增加接收号码,让发射器将信息同时发送数据到其他接收终端上,可设置5个接收终端号码,设置方法如下
6.编辑短信:
短信改写1:139XXXXXXXX,138XXXXXXXX,137XXXXXXXX,136XXXXXXXX,135XXXXXXXX,如需要删除第二、第三个接收终端号码,编辑短信:短信改写1:139XXXXXXXX,136XXXXXXXX,135XXXXXXXX这样当发射器每发送一次短信息,上列设置的号码均可以收到,注意接收器的电话卡号码需保密,如果无关人员向接收器发送开关机短信内容,接收器同样会按照其内容动作。
另外可以通过网络设置以上功能,首先需要打开GPRS网络,发送短信:短信改写6:1360217XXXX,1360217XXXX为控制器是的卡号,然后通过计算机软件设置即可。按图接线后,上电测试即可,注意卡内需由余额,否则无法发送及接收短信息。
7.系统运行:设备运行时,请先将水塔内的水位设置为中间位置,然后将水塔内发射器的3#4#端子短接一下,接收器收到信号后启动水泵,进入工作状态。
8.接收器的无源输出为瞬时点动,与接触器连接时,接触器需自保持连接
9.安装在金属柜内会有屏蔽无信号情况,如需增加外置天线及连接线请与我公司联系




拨打电话
在线留言
地图导航
网站导航